![]() | 17030029_00_1123_180_A4_de_en_fr_nl_it_es_pt_sv_fi_no_da_pl_hu_ru_hy_kk_ky_uk_cs_et_lt_lv_ar_ KGS-M-Range-ab 2022-34-spr.pdf | 8.21 Mo | 17/12/2023 |
![]() | 613254000_KGS_254_M_613254000_Scie__onglets | 17/12/2023 | |
![]() | 613254000_KGS_254_M_613254000_Scie__onglets_Franz_sisch.pdf | 85.19 Ko | 17/12/2023 |
![]() | KGS 254 M (13254000).pdf | 240.16 Ko | 17/12/2023 |
![]() | KGS 254 M (13254000)_Photo 01.jpg | 120.89 Ko | 17/12/2023 |
![]() | KGS 254 M (13254000)_Pièces 01.png | 396.51 Ko | 17/12/2023 |
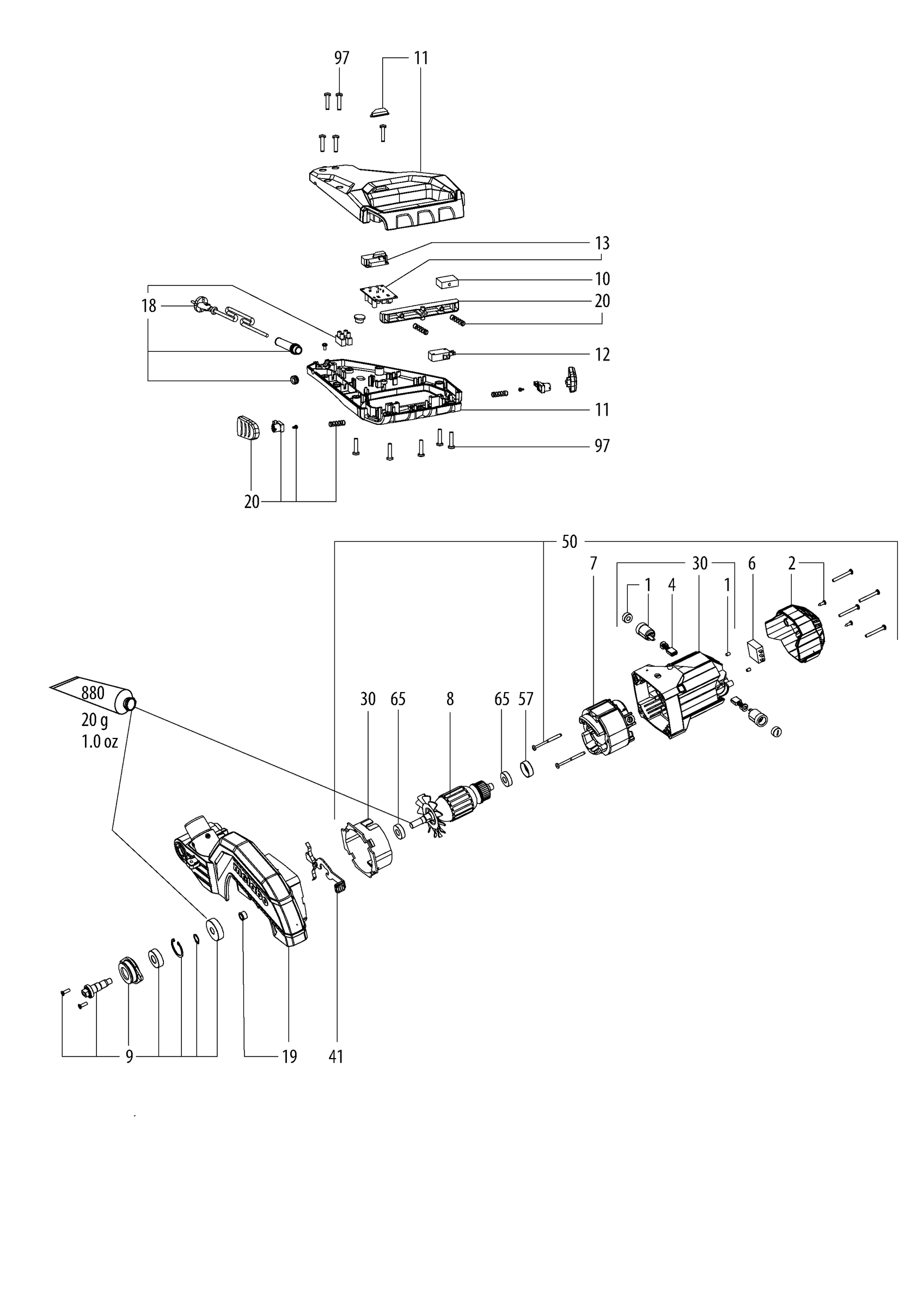
![]() | KGS 254 M (13254000)_Pièces 02.png | 174.53 Ko | 17/12/2023 |
![]() | KGS 254 M (13254000)_Pièces 03.png | 181.58 Ko | 17/12/2023 |
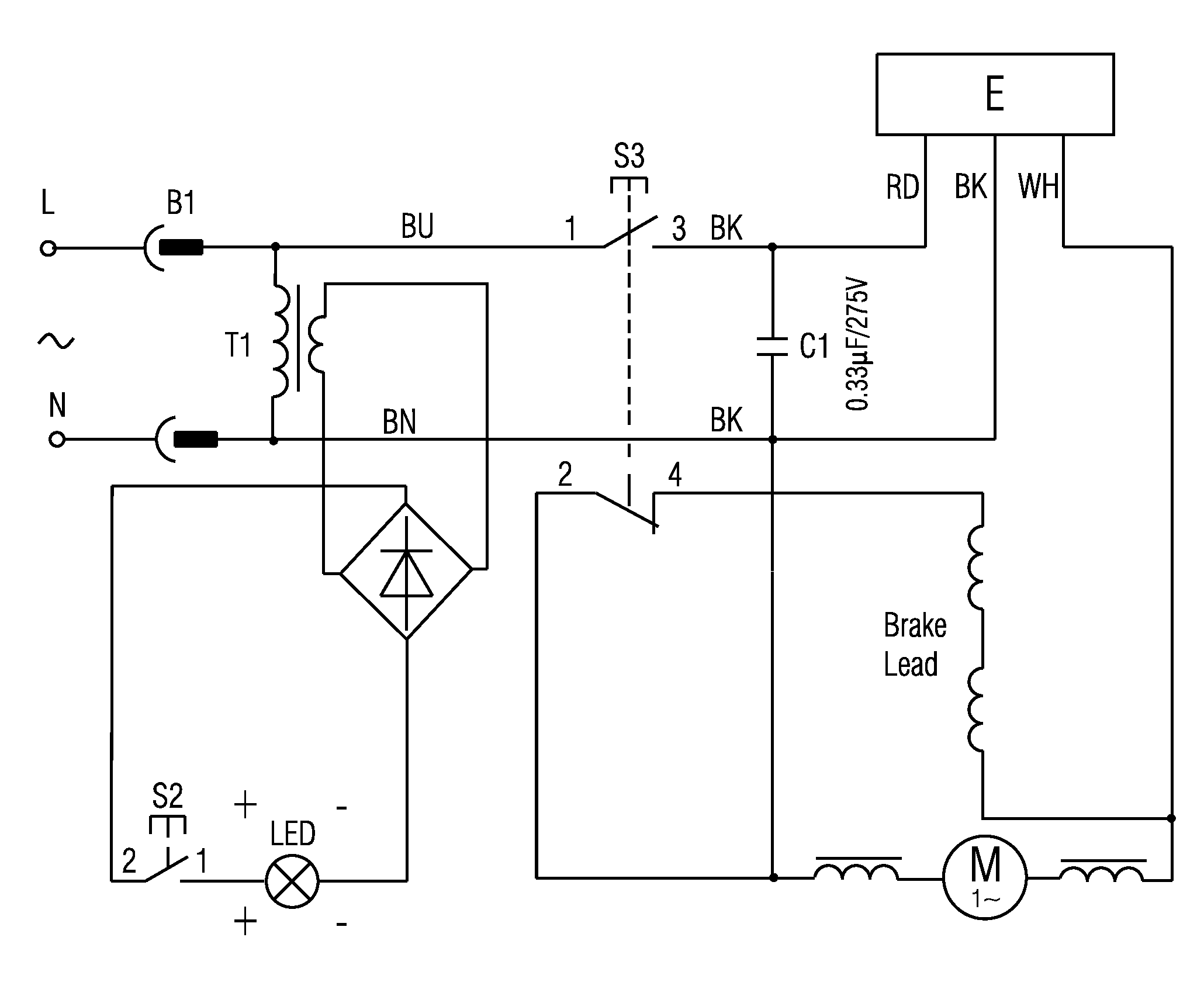
![]() | KGS 254 M (13254000)_Schéma Elec 01.png | 13.5 Ko | 17/12/2023 |
![]() | KGS 254 M (613254000) Scie à onglets - Outillage électroportatif Metabo.url | 159 octet | 17/12/2023 |